多頻數控彩顯工作在不同的顯示模式下時,行掃描頻率會變化很大,對于15英寸的彩顯而言,行頻的變化范圍在30~50kHz 之間,對于屏幕再大一些的顯示器, 由于分辨率、刷新率的提高,它的行掃描頻率變化范圍會更大。但顯示器的行掃描頻率變化時,陽極高壓發生變化,行幅也會發生變化;怎樣解決這個問題呢?比如可以根據行頻的大小改變行逆程電容的容量,但這種方法具有局限性,所以一般采取行輸出級的供電電壓隨行頻變化而變化的方法,行頻高,行輸出級供電電壓也相應升高;行頻低,行輸出級供電電壓也相應降低,從而保證顯示器的行掃描頻率變化時,陽極高壓、行幅不發生變化。
為了保持高壓及行幅的穩定,顯示器在不同的工作頻率下需提供給行輸出級不同的電源電壓,由于顯示器主電源輸出電壓相對固定,所以必須在主電源輸出與行輸出供電之間加一級電壓調整電路,俗稱二次電源電路,有升壓型和降壓型二種形式。
升壓型電路的優點是對主電源的元器件耐壓要求低,影響小,采用PWM 脈寬調制,原理上二次電源直接受控于脈寬。所以絕大多數數控彩顯都采用升壓型電路,在此我們也僅討論升壓型電路原理及故障檢修。具體結合三星公司生產的750S多頻數控彩顯進行討論。
1 電路工作原理
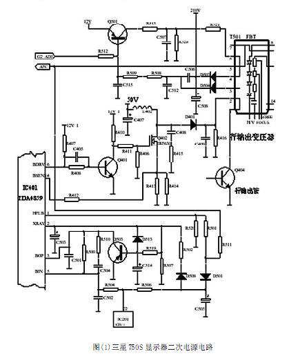
如圖(1)所示,由IC401、L402、Q401開關管 Q402、續流二極管 D401 構成了串聯、升壓型開關電源即二次電源電路,為行輸出電路提供60 到150V 的電源電壓。其輸出電壓的高低受行頻脈沖和穩壓調節電路的控制,從而可在不同的行頻下為行輸出級提供不同的供電電壓,實現多頻掃描。
主電源電路正常工作后,由主電源輸出的+12V 電壓加在IC401 的9 腳,于是IC401 內部的二次電源振蕩器開始工作,從6腳輸出與行頻同步的驅動脈沖信號,該信號經過Q401放大后,推動Q402 工作在開關狀態。在脈沖的高電平期間 Q402 導通,由主電源輸出的50V電壓向L402儲能。在脈沖的低電平期間,Q402由導通變為截止,此時L402 中儲存的能量通過D401 向C409 充電。L402 中儲存的能量的多少跟Q402 的導通時間成正比,通過改變IC401(TDA4859)的6 腳輸出信號占空比,就可以有效地控制開關管Q402 的導通時間,從而控制二次電源輸出電壓的高低。
當因為某種原因造成高壓包輸出高壓偏高時,高壓包FBT(T501)的5、7 繞組感應電壓同樣會升高,該電壓經過D501整流及R506限流后的基準電壓也就會上升。該電壓經過R504使IC401的5腳電位上升,第5腳為高壓取樣輸入腳。該電壓的變化被IC401內部電路檢測到后,就會改變6腳輸出脈沖信號的占空比,經Q401 反相后,加到Q402 的G 極脈沖信號的占空比將會降低,從而縮短Q402 的導通時間,減少L402的儲能,從而使二次電源輸出電壓降低到正常值,使高壓包輸出高壓穩定到正常值。
反之,當因為某種原因造成高壓包輸出高壓降低時,IC401 的5 腳電位就會下降,加到Q402 的G 極脈沖信號的占空比將會增大,進而Q402的導通時間就會延長,增加L402的儲能,從而使二次電源輸出電壓提高到正常值,使高壓包輸出高壓穩定到正常值。如此周而復始,從而保證高壓輸出穩定。
微處理器IC201(CPU)的22腳為高壓(或行幅度)控制信號輸出端,當用戶將顯示器分辨率提高時,CPU 的22 腳輸出的 PWM 信號脈沖低電平占空比增大,進而使IC401的5腳電位下降。該電壓的變化被IC401 的內部電路檢測到后,就會增大Q402 的G 極脈沖信號的占空比,延長Q402 的導通時間,增加L402 的儲能,從而使二次電源輸出電壓上升到規定值,使高壓包輸出高壓穩定。
當將分辨率設置下調時,CPU 的22 腳輸出脈沖高電平占空比增大,IC401的5 腳電位上升,該電壓的變化被IC401的內部電路檢測到后,就會降低Q402 的G 極脈沖信號的占空比,縮短Q402的導通時間,減少L402的儲能,從而使二次電源輸出電壓下降到規定值,使高壓包輸出高壓穩定。
IC401(TDA4859)的4 腳為二次電源開關管過流保護信號的檢測輸入端,當該腳電壓超過2.5V 時,內部二次電源振蕩器停止振蕩,6腳停止輸出脈沖信號, 二次電源停止工作。R413、R414 為二次電源開關管Q402 的過流檢測取樣電阻,當Q402 過流時,R413、R414兩端壓降就會高于2.5V,IC401的4腳電壓高于2.5V,于是IC401 內部的二次電源振蕩器停止工作,6腳停止輸出驅動脈沖,有效地保護二次電源開關管Q402 不至于因過流而損壞。當因穩壓電路異常及其它原因導致高壓上升時,行輸出變壓器5、7繞組上的脈沖電壓同樣會上升。該脈沖電壓經D501、D508整流,C505 濾波,然后由R502、R507 分壓后加到IC401的X 射線保護信號輸入端2 腳,當高壓超過正常值的1%時,R502、R507中點電壓將高于6.4V,于是IC401 內部X 射線保護電路啟動,關閉二次電源。防止因高壓過高產生過量的X 射線危害人體健康。
2 故障檢修
故障現象: 開機顯示器無光柵, 且伴有“吱吱”叫聲。
分析與檢修:這是典型的負載過重或短路引起電源保護的故障,查行電源負載,短路。查二次電源管Q402 擊穿。拆下二次電源管,在線測再無短路現象。在不裝管的前題下開機, 由主電源 50V 直接供電, 屏亮!更換Q402,型號為IRF630,開機不亮,迅速關機,用手探Q402,發現IRF630 燙手。為防止再燒,關機待冷卻后加電測該管的G 極電壓達8V。說明管子在大電流導通。測IC401的5腳電壓為1V 左右,比正常的2.5V 較低,該取樣反饋電壓是由高壓包次級整流出來由電阻限流供給的。細查該部分電路,發現C505 失效,造成IC401 的第5 腳電壓偏低,更換濾波電容C505,故障排除。
3 檢修經驗總結
對于由二次電源引起的故障,絕大多數都表現為無光柵、電源保護且有吱吱聲;那我們如何與其它故障引起電源保護故障區分開來,有以下幾點:
(1)查看二次電源管及行輸出管有無明顯擊穿
可采用在路電阻測量法,在斷電的情況下用RX1K 檔直接測量二次電源管的D-S 極或行管的C-E 極之間的正反向電阻,如果某只管的正反相電阻都為0,則表明這只管已擊穿短路(注意在測量之前要對電容進行放電,否則測量之值是錯誤的)。由于二次電源管及行管損壞的機率很高,直接對其測量可加快維修速度。
(2)判斷是主電源故障還是負載故障可斷開行電源接上假負載,電源正常則是負載故障。
(3)判斷是交流短路還是直流短路引起電源保護
判斷方法很簡單,可以采用激勵信號短路到地法,用鑷子將行激勵管的的 B 極與地接通,這樣行管將沒有激勵信號而停止工作,交流負載相當全部斷開,如果這時主電源恢復正常,行管C極有電壓,則表明直流負載正常,應重點檢查交流負載部分,比如:高壓包繞組有無短路,逆程電容容量是否減少等等。如果短路以后,主電源還是不正常,則應檢查直流負載部分。
(4)判斷是行輸出級直流短路還是二次電源有故障
方法是將二次電源管拆下,讓主電源電壓直接供給行管,這時如有光柵,則表明故障出在二次電源電路。 (注意對于降壓型的二次電源不允許采用此方法)
二次電源電路故障主要有以下幾個方面:
(1)取樣穩壓電路故障
如圖(1)所示,IC401的第5腳為取樣穩壓腳,取樣電壓是由行逆程脈沖經D501 整流C505濾波以及電阻限流得到,而D501被擊穿或C505漏電將引起加到IC401的5腳電壓下降,從而使6腳輸出脈沖變化,經Q401倒相后加到Q402 柵極的脈沖波形占空比增大,Q402飽和時間過長,造成過熱擊穿,從而引起電源保護。
(2)二次電源管S極到地之間接的過流檢測電阻損壞,造成誤保護。
(3)Q401 的BE 結擊穿,造成Q402的G極始終為高電平,一直飽和導通,引起主電源保護。
(4)Q401 的C、E 之間擊穿,造成Q402的G 極始終為低電平,一直截止,使二次電源不能實現升壓。
(5)Q402本身性能不好,被擊穿造成電源保護。
(6)二次電源整流管及濾波電容性能變差,將造成二次電源電壓過低及燒行管。
對于多頻數控彩顯二次電源的維修,首先要弄清楚是升壓型還是降壓型,及穩壓取樣控制方式,對于大功率器件損壞更換后,一定要對其進行測試,看其是否容易過熱。

本文由 伯特利技術文章 整理發表,文章來自網絡僅參考學習,本站不承擔任何法律責任。
伯特利數控一直以盡心、盡力、盡意的態度把握每一臺 加工中心、鉆攻中心的質量
相關文章可查閱本站:技術文章 或本文下方 標簽 分類
相關產品可查閱本站:產品中心
數控教學論文及行業發展資訊可查閱本站:行業資訊
2018-07
西門子840D數控系統常用維修方法SINUMERIK 840D是德國西門子公司上世紀九十年代推出的一種高檔數控系統,SIN840D系統的特點是計算機化,驅動的模塊化,控制與驅動接口的數字化。NCU573.3采用Pentium Ⅲ CPU,最多可控制31個伺服軸或主軸,10個通道或… [了解更多]
2015-09
1. 案例1 故障現象:一臺生產的型號為XH714D立式加工 中心,系統釆用FANUC 0/ Mate- MD,在執行主軸轉動指令時, 無論設定多大轉速,主軸均以3? 5r/min的速度轉動,而且在機床 運行幾分鐘后,主軸停止轉動, 系統并提示主軸控制器未就 緒報警,如圖1所示… [了解更多]
2014-09
加工中心常見故障及排除 【實例1J刀庫故障。 常見刀庫的故障包括刀庫不能轉動或轉動不到位、刀套不能夾緊刀具、刀套不到位等。 W刀庫不能轉動或轉動不到位刀庫不能轉動的原因可能有: 1)連接電動機軸與蝸桿軸的聯軸器松動。 2)變頻器故障,應檢查變頻器的輸入、輸出電壓是否正常?!?[了解更多]
2014-09
(1)正確認識設備(對象)的特點 了解診斷對象是進行正確測試分析的基礎。由于不熟悉診斷對象而造成的誤診時有發生,因此要防止下述幾種情況發生:①不了解液壓設備的工作原理和運行特性而造成誤診;②不了解機器的結構而誤布測點;③不了解設備的傳動結構而誤判故障部位;④未弄清機器零件的結構… [了解更多]
2014-09
一臺美國臥式加工中心,其液壓泵調壓部分的原理見圖15-9。該液壓系統供應機床的全部輔助功能動作,如機械手自動換刀,主軸松緊刀,高、低擋自動轉換,B軸、托盤夾緊動作。 液壓泵電機功率}. skw,液壓泵為Rexroth(力士樂)公司的軸向.變量柱塞泵,型號AlOVS071DR-3… [了解更多]